Курс 1Qгрошi=0.1грн. Джекпот: 25,00. Куплено билетов: 0. Следующий розыгрыш: Пт апр 03, 2026 17:32:21. Перейти к лотерее

Голландский ненавязчивый сервис

Модератор: Модераторы форума

Qashqai - умище
 
Сообщений: 9561
Зарегистрирован:
Вт май 06, 2008 16:42:22
Откуда: Харьков
Cash on hand: 1,044.46
Благодарил (а): 1361 раз.
Поблагодарили: 1230 раз.
Авто: Nissan Qashqai, 2.0CVT, 4WD, Tekna Pack
Пункты репутации: 47

Сообщение oreh » Пн фев 15, 2010 13:27:38

ДВОЙНЯШКИ писал(а):У нас антенн в ручках передних дверей нет.

Как это нет? По ЕСМ есть, да и по логике работы тоже есть...

Аватар пользователя
Qashqai - умище
 
Сообщений: 16473
Images: 2783
Зарегистрирован:
Пт янв 18, 2008 16:58:54
Откуда: Київ
Медали: 3
Форумчанин месяца (3)
Cash on hand: 2,890.87
Благодарил (а): 2679 раз.
Поблагодарили: 2712 раз.
Авто: Subaru Forester (Nissan Qashqai)
Пункты репутации: 278

Сообщение ДВОЙНЯШКИ » Пн фев 15, 2010 13:29:05

oreh писал(а):
ДВОЙНЯШКИ писал(а):У нас антенн в ручках передних дверей нет.

Как это нет? По ЕСМ есть, да и по логике работы тоже есть...

Так вроде только в салоне... Но могу и ошибаться.

Qashqai - умище
 
Сообщений: 9561
Зарегистрирован:
Вт май 06, 2008 16:42:22
Откуда: Харьков
Cash on hand: 1,044.46
Благодарил (а): 1361 раз.
Поблагодарили: 1230 раз.
Авто: Nissan Qashqai, 2.0CVT, 4WD, Tekna Pack
Пункты репутации: 47

Сообщение oreh » Пн фев 15, 2010 13:33:15

ДВОЙНЯШКИ писал(а):
oreh писал(а):
ДВОЙНЯШКИ писал(а):У нас антенн в ручках передних дверей нет.

Как это нет? По ЕСМ есть, да и по логике работы тоже есть...

Так вроде только в салоне... Но могу и ошибаться.

Ошибаешься, еслибы была только в салоне, то авто не могло бы определить к какой двери ты подошел
Не говоря уже о малом радиусе действия, усугубленном экранированием кузовом
Вложения

Аватар пользователя
Лучший Каш-Аркаш Декабря 2010-го!
 
Сообщений: 2490
Images: 10
Зарегистрирован:
Пт мар 13, 2009 23:53:33
Откуда: Amsterdam
Медали: 1
Форумчанин месяца (1)
Cash on hand: 166.99
Благодарил (а): 304 раз.
Поблагодарили: 267 раз.
Авто: Mitsubishi Outlander PHEV
Пункты репутации: 164

Сообщение armit » Пн фев 15, 2010 13:54:00

oreh писал(а):ДВОЙНЯШКИ писал(а):
У нас антенн в ручках передних дверей нет.


В моем английском сервис мануале выглядит вот так:

Изображение

Позиция 10 - антенна боковой двери D11.

По поводу задней двери, позиция 12 говорит о "кнопке запроса задней двери D187". Но чтобы запросить, надо идентифицировать ключ, а где антена? Этого не сказано.
Mitsubishi Outlander PHEV

Qashqai - умище
 
Сообщений: 9561
Зарегистрирован:
Вт май 06, 2008 16:42:22
Откуда: Харьков
Cash on hand: 1,044.46
Благодарил (а): 1361 раз.
Поблагодарили: 1230 раз.
Авто: Nissan Qashqai, 2.0CVT, 4WD, Tekna Pack
Пункты репутации: 47

Сообщение oreh » Пн фев 15, 2010 14:06:20

armit
Все правильно, такая картинка у нас тоже есть (мы пользуемся такимже ЕСМ на ангицком языке)
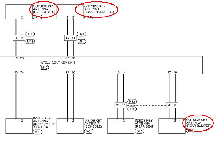
Но там же (DLK-26) есть и такое:
Вложения

Аватар пользователя
Qashqai - умище
 
Сообщений: 16473
Images: 2783
Зарегистрирован:
Пт янв 18, 2008 16:58:54
Откуда: Київ
Медали: 3
Форумчанин месяца (3)
Cash on hand: 2,890.87
Благодарил (а): 2679 раз.
Поблагодарили: 2712 раз.
Авто: Subaru Forester (Nissan Qashqai)
Пункты репутации: 278

Сообщение ДВОЙНЯШКИ » Пн фев 15, 2010 15:34:37

Уговорили :)

Аватар пользователя
Лучший Каш-Аркаш Декабря 2010-го!
 
Сообщений: 2490
Images: 10
Зарегистрирован:
Пт мар 13, 2009 23:53:33
Откуда: Amsterdam
Медали: 1
Форумчанин месяца (1)
Cash on hand: 166.99
Благодарил (а): 304 раз.
Поблагодарили: 267 раз.
Авто: Mitsubishi Outlander PHEV
Пункты репутации: 164

Сообщение armit » Пн фев 15, 2010 16:03:27

oreh писал(а):Но там же (DLK-26) есть и такое:


Вот оно, каково с Академиком дело иметь! Спасибо, а я не докопался!

Мои голландские оболдуи, стало быть, не то меняли. Хорошо хоть по гарантии. Ладно, наеду на них в след. раз.
Mitsubishi Outlander PHEV

Qashqai - умище
 
Сообщений: 9561
Зарегистрирован:
Вт май 06, 2008 16:42:22
Откуда: Харьков
Cash on hand: 1,044.46
Благодарил (а): 1361 раз.
Поблагодарили: 1230 раз.
Авто: Nissan Qashqai, 2.0CVT, 4WD, Tekna Pack
Пункты репутации: 47

Сообщение oreh » Пн фев 15, 2010 16:26:10

armit писал(а):Вот оно, каково с Академиком дело иметь

ты мне льстишь... скромный выпускник ХИРЭ (ХГТУРЭ в момент выпуска)

Аватар пользователя
Лучший Каш-Аркаш Декабря 2010-го!
 
Сообщений: 2490
Images: 10
Зарегистрирован:
Пт мар 13, 2009 23:53:33
Откуда: Amsterdam
Медали: 1
Форумчанин месяца (1)
Cash on hand: 166.99
Благодарил (а): 304 раз.
Поблагодарили: 267 раз.
Авто: Mitsubishi Outlander PHEV
Пункты репутации: 164

Сообщение armit » Пн фев 15, 2010 16:34:09

oreh писал(а):ты мне льстишь...


Да нет, так слева над твоей отсутствующей картинкой написано, а я привык написанному на форуме - верить :-)
Mitsubishi Outlander PHEV

Аватар пользователя
Лучший форумчанин Июля
 
Сообщений: 9912
Images: 138
Зарегистрирован:
Ср май 28, 2008 14:02:03
Откуда: Миколаїв
Медали: 1
Форумчанин месяца (1)
Cash on hand: 961.92
Благодарил (а): 322 раз.
Поблагодарили: 704 раз.
Авто: не кашкай
Пункты репутации: 131

Сообщение bykovdima » Пн фев 15, 2010 16:42:01

armit писал(а):
oreh писал(а):ты мне льстишь...


Да нет, так слева над твоей отсутствующей картинкой написано, а я привык написанному на форуме - верить :-)

по поводу этого статуса Нина очень интересную историю рассказывала :smile:

Qashqai - умище
 
Сообщений: 9561
Зарегистрирован:
Вт май 06, 2008 16:42:22
Откуда: Харьков
Cash on hand: 1,044.46
Благодарил (а): 1361 раз.
Поблагодарили: 1230 раз.
Авто: Nissan Qashqai, 2.0CVT, 4WD, Tekna Pack
Пункты репутации: 47

Сообщение oreh » Пн фев 15, 2010 16:42:14

armit писал(а):Да нет, так слева над твоей отсутствующей картинкой написано, а я привык написанному на форуме - верить :-)

Ааааа, "Вон оно че, Михалыч" (С)Наша Раша

Аватар пользователя
Лучший Каш-Аркаш Декабря 2010-го!
 
Сообщений: 2490
Images: 10
Зарегистрирован:
Пт мар 13, 2009 23:53:33
Откуда: Amsterdam
Медали: 1
Форумчанин месяца (1)
Cash on hand: 166.99
Благодарил (а): 304 раз.
Поблагодарили: 267 раз.
Авто: Mitsubishi Outlander PHEV
Пункты репутации: 164

Сообщение armit » Пн фев 15, 2010 17:16:52

bykovdima писал(а):Нина очень интересную историю рассказывала



А поделиться, чтобы нам не искать по всему форуму..?
Mitsubishi Outlander PHEV

Аватар пользователя
Лучший форумчанин Июля
 
Сообщений: 9912
Images: 138
Зарегистрирован:
Ср май 28, 2008 14:02:03
Откуда: Миколаїв
Медали: 1
Форумчанин месяца (1)
Cash on hand: 961.92
Благодарил (а): 322 раз.
Поблагодарили: 704 раз.
Авто: не кашкай
Пункты репутации: 131

Сообщение bykovdima » Вт фев 16, 2010 09:47:45

armit писал(а):А поделиться, чтобы нам не искать по всему форуму..?

это было не на форуме, а на встрече. и лучше попросить Нину рассказать :)

Аватар пользователя
Лучший Каш-Аркаш Декабря 2010-го!
 
Сообщений: 2490
Images: 10
Зарегистрирован:
Пт мар 13, 2009 23:53:33
Откуда: Amsterdam
Медали: 1
Форумчанин месяца (1)
Cash on hand: 166.99
Благодарил (а): 304 раз.
Поблагодарили: 267 раз.
Авто: Mitsubishi Outlander PHEV
Пункты репутации: 164

Сообщение armit » Вт фев 16, 2010 09:56:35

bykovdima писал(а):лучше попросить Нину рассказать


Нина, Ниночка, Нинуся,
Поделись, тебя прошу я...
Можно стилем, можно слогом,
Мы осилим, мы не снобы.
Mitsubishi Outlander PHEV

Пред.

Вернуться в Сервисное обслуживание, ТО, Гарантийные случаи

Кто сейчас на форуме

Зарегистрированные пользователи: Google [Bot]


cron